上个文章我们介绍了使用触摸屏与PLC之间的控制,进退我们讲下使用模拟量来对变频器进行调速以及频率的实时显示。
使用的元器件:空开2个、三菱FX3G型PLC一台、维纶MT6071ip触摸屏、FX2N-2DA模块一个、FX2AD模块一个,英威腾变频器两台。
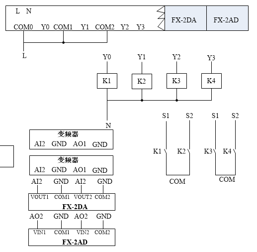
接线图如下:

主回路

控制回路
实际接线图如下:

接线

模拟量模块

变频器
变频器的频率采用DA模块调速,首先将变频器的频率指令选择模拟量AI2控制(0-10V),运行指令采用端子运行指令通道,由多功能输入端子控制正反转(s1、s2),模拟量输出频率。
DA模块的VOUT接变频器的AI2,com接变频的GND;AD模块的VIN接变频器的AO1,com接变频器的GND。
PLC程序在上章有介绍:
两个电机正反转,实现调速和频率显示。