现在自动化控制过程中,除非一些简单的控制柜的组合,这些地方基本用IO点就能将所有的动作实现,而稍微复杂一点点的工程项目,肯定会有像模拟量采集或者通信这样的需求,而我这边在第一次使用博图的时候,就需要使用模拟量采集的信号,当时在搜索过程中,查了很多相关的资料,最终我选择使用指令中的标准与缩放两个指令来实现这个控制的,这里贴出我的程序,希望能给大家一点点帮助,或者大家告诉我还有别的方式采集的话,更简便,以前我还使用过S7-200这款PLC,还有欧姆龙CJ1M中也使用过,下面这些图片大家先看下,有的可能以后你们使用中会遇到一些,是可以直接套用的。

面这个图是S7-1200,采集的是0-5V的模拟量信号,对应的压力是-5WC到5WC,因为是第一次使用,而我在测试的过程中并没有发现问题,所以贴出来,如果大家发现错误,希望指导下。

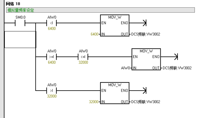
上面的图,是我最早使用的模拟量采集方式,电流信号是4到20mA的,转换的频率是0-50HZ的,而这里对应的数值是6400到32000,后面有频率转换,我就没有贴出来了。


这两个是欧姆龙CJ1M模拟量采集的图片,如果看到熟悉,可能会发现我之前写的一个PID调节中,有用到这个图,因为PID调节,是肯定需要模拟量采集的,所以我就又把这个图放在这里了,欧姆龙模拟量采集需要设置的地方会多点,在硬件模块中都需要设置好,当然三个PLC中涉及到接线也是,这里都要看下原本说明书中的介绍接线的内容,不要将线接错,先写这些吧,本来表达能力就不行,有点啰嗦了,希望大家见谅啊。