以前我们讲过西门子S7-200SMART使用自由口方式向计算机发送指令,今天我们学习一下S7-200系列PLC的自由口通讯;今天的实例是西门子S7-200通讯控制台达变频器。
一西门子S7-200系列PLC的自由口通信简介S7-200CPU的通信口可以设置为自由口模式。选择自由口模式后,用户程序就可以完全控制通信端口的操作,通信协议也完全受用户程序控制。一般用于和第三方串行通信设备进行通信。在进行自由口通信程序调试时,可以使用PC/PPI电缆(设置到自由口通信模式)连接PC和CPU,在PC上运行串口调试软件调试自由口程序。S7-200PLC的通讯口支持RS485接口标准。采用正负两根信号线作为传输线路。工作模式采用串行半双工形式,数据传输采用异步方式,传输速率可以设置为1200、2400、4800、9600、19200、38400、57600、115200。字符帧格式为一个起始位、7或8个数据位、一个奇/偶校验位或者无校验位、一个停止位。字符传输从最低位开始,空闲线高电平、起始位低电平、停止位高电平。字符传输时间取决于波特率。
数据发送可以是连续的也可以是断续的。所谓连续的数据发送,是指在一个字符格式的停止位之后,立即发送下一个字符的起始位,之间没有空闲线时间。而断续的数据发送,是指当一个字符帧发送后,总线维持空闲的状态,新字符起始位可以在任意时刻开始发送,即上一个字符的停止位和下一个字符的起始位之间有空闲线状态。
应用自由口通信首先要把通信口定义为自由口模式,同时设置相应的通信波特率和上述通信格式。用户程序通过特殊存储器SMB30(对端口0)、SMB130(对端口1)控制通信口的工作模式。
自由口通信的核心指令是发送(XMT)和接收(RCV)指令。由于S7-200的通信端口是半双工RS-485芯片,XMT指令和RCV指令不能同时有效。
在自由口通信常用的中断有"接收指令结束中断"、"发送指令结束中断",以及通信端口“缓冲区接收中断”和“通信口字符接收中断功能”。通信口接收到字符时会产生一个中断,接收到的字符暂存在特殊存储器SMB2中。通信口Port0和Port1共用SMB2,但两个口的字符接收中断号不同。每接收到一个字符,就会产生一次中断。对于连续发送消息,需要在中断服务程序中将单个的字符排列到用户规定的消息保存区域中。调用XMT和RCV指令时只需要指定通信口和数据缓冲区的起始字节地址。对于高通信速率来说,字符中断接受方式需要中断程序的执行速度足够快。一般情况下,使用结束字符作为RCV指令的结束条件比较可靠。
如果通信对象的消息帧中以一个不定的字符(字节)结束(如校验码等),就应当规定消息或字符超时作为结束RCV指令的条件。但是往往通信对象未必具有严格的协议规定、工作也未必可靠,这就可能造成RCV指令不能正常结束。这种情况下可以使用字符接收中断功能。
二、通讯口初始化SMB30(对于端口0)和SMB130(对于端口1)被用于选择波特率和校验类型。SMB30和SMB130可读可写。见下表:

示例:定义端口0为自由口模式,9600波特率,8位数据位,偶校验,程序如下图:

1、发送数据
发送指令XMT能够发送一个字节或多个字节的缓冲区,最多为255个。使用边沿触发。
发送缓冲区格式:第一个字节为字符个数,其后为发送的信息字符。
示例:如果PLC连续发送2个字符16EE,程序如下图:


示例说明:PLC通过数据块写入数据。XMT指令中TBL缓冲区首地址VB200写入发送字符的个数,VB201和VB202分别写入发送字符。
2、判断发送完成的方法
方法一:发送完成中断。通过连接中断服务程序到发送结束事件上,在发送完缓冲区中的最后一个字符时,则会产生一个中断。对通讯口0为中断事件9,对通讯口1为中断事件26。连接中断程序到中断事件示例如下图:

方法二:发送空闲位。当port0发送空闲时,=1。当port1发送空闲时,=1。当执行XMT发送完16EE,并再次触发发送。
四、接收数据1、接收数据
接收指令RCV能够接收一个字节或多个字节的缓冲区,最多为255个。使用边沿触发或第一个扫描周期触发。接收缓冲区格式:第一个字节表示接收的字符个数,其后为接收的信息字符。RCV使能会将TBL缓冲区中的字符个数清零。
示例:如果发送方给PLC发送2个字符16EE。PLC的接收程序如下图:


示例说明:RCV指令TBL缓冲区的首地址VB200保存的是接收字符个数,其后是信息字符。
2、判断接收完成的方法:
方法一:接收完成中断。通过连接中断服务程序到接收信息完成事件上,在接收完缓冲区中的最后一个字符时,则会产生一个中断。对端口0为中断事件23,对端口1为中断事件24。连接中断程序到中断事件示例如下图:

方法二:接收状态字节。SMB86(port0),SMB186(port1)。当接收状态字节为0,表示接收正在进行。当接收状态字节不为0,表示接收指令未被激活或者已经被中止。见下表:

3、接收指令起始和结束条件
接收指令使用接收信息控制字节(SMB87或SMB187)中的位来定义信息起始和结束条件。必须为接收信息功能操作定义一个起始条件和一个结束条件(最大字符数)。如下图:

接收指令起始条件
1)空闲线检测定义:在传输线上一段安静或空闲的时间。
2)起始字符检测当接收到SMB88/188指定起始字符后,接收信息功能将起始字符作为信息的第一个字符存入接收缓冲区。
3)空闲线和起始字符
接收指令执行时,先检测空闲线条件,在空闲线条件满足后,检测起始字符。如果接收的字符不是起始字符,则重新检测空闲线条件。在空闲线条件满足和接收到起始字符之前接收的字符被忽略。起始字符和字符串一起存入缓冲区。适用于通讯连接线上有多个设备的情况。
示例:PLC接收的起始条件定义为空闲线和起始字符(设置SMB87中的il=1,sc=1,bk=0,空闲线检测时间SMW90=10ms,起始字符SMB88=1649是偶校验。
2)定义通信口接收格式SMB87(端口0)或SMB187(端口1)90,包括启动信息接收(第7位=1)、是否有起始位(第6位)、是否有结束位(第5位)以及是否检测空闲状态(第4位)等。
3)设定起始位(SMB88或SMB188)或结束位(SMB89或SMB189)、空闲时间信息(SMB90或SMB190)及接收的最大字符数(SMB94或SMB194)。
4)如利用中断,则需连接接收完(事件23)和发送完(事件9)中断到中断程序,并且开中断(ENI)。
5)一般还要利用SMB34定义一个定时中断,来定时发送数据(一般为50ms,即间隔发送数据的时间)。
初始化程序如下:

写变频器程序如下:发送数据格式参见上一讲。数据变量如下表:
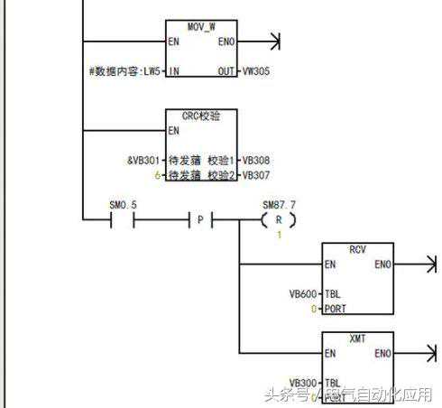
首先是准备数据如地址、发送数据个数,读写选择,读写的寄存器地址,数据内容,奇偶校验位。然后使=0和接收指令同时应用,停止接收。再用XMT指令发送数据。




XMT指令有两个参数,一个是待发送数据地址,另一个是指定端口号;
XMT从300单元开始发送数据,数据内容存LW5,就是调用时的wv200单元的内容。
待发送数据格式:第一个数据是待发送数据长度(必须)其后是数据帧;
八、S7-200作为主站与台达变频器自由口通讯读变频器程序读变频器数据子程序首先要发送命令,命令格式见上一节。发送完成等待接收完成中断,在接收完成中断程序中,把变频器发回来的数据存到指定的存储区中。
RCV指令中的TBL指示的缓冲区的首地址VB600保存的是接收字符个数,从VB602开始是信息字符。=1允许接收。下面是接收子程序变量表:




在初始化程序中设置了发送完成子程序。
下面是发送完成子程序:发送完成子程序中主要启动接收完成子程序。

下面是接收完成子程序。接收完成子程序中要把每次接收缓冲区中接收到的数据,存到指定的存储区。


