
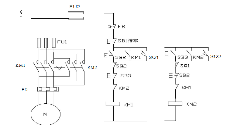
一、小车往返运动
用S7-200实现小车往返的自动控制,控制过程为按下启动按钮,小车从左边往右边(右边往左边运动)当运动到右边(左边)碰到右边(左边)的行程开关后小车自动做返回运动,当碰到另一边的行程开关后又做返回运动。如此的往返运动,直到当按下停车按钮后小车停止运动。

电气接线图
I/O分配表

梯形图程序

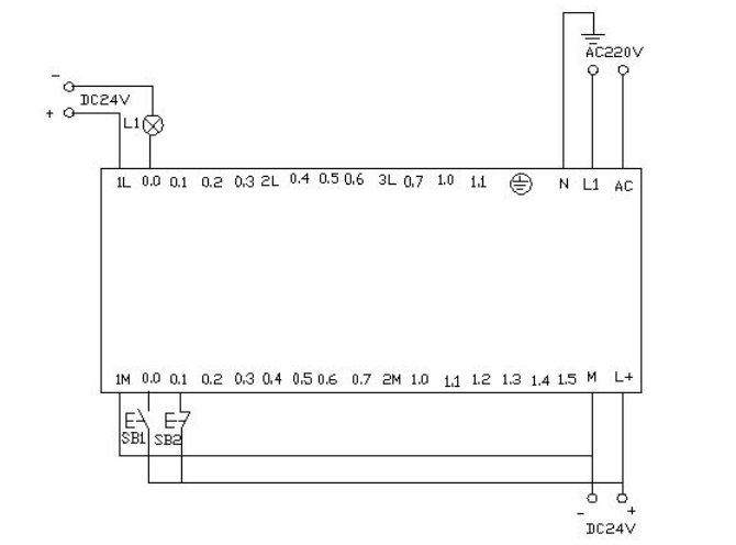
PLC接线图

程序调试及结果分析

控制平台操作面板
附:

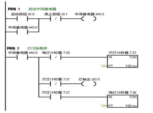
二、闪光电路
当按下启动按钮后,要求在两秒钟内有一秒亮有一秒灭,如此反复,灯一闪一闪发光。
I/O分配表

梯形图程序

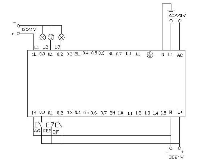
PLC接线图

程序调试及结果分析
把编写好的程序下载到西门子s7-200PLC中进行调试。观察运行结果和实验要求是否相同。通过在线控制面板进行调试,当按下在线控制面板上的(即接通)此时有输出,所接负载灯就亮,同时启动定时器T37开始计时,当计时一秒后因T37动作,其常闭触点断开,所以无输出,所接负载灯灭。灯灭的同时启动定时器T38,T38计时一秒后,把串联在定时器T37的常闭触点断开,所以T37复位,T37常闭触点恢复常闭。此时又有输出,所接负载灯又亮。这样,输出上所接的负载灯以接通一秒,断开一秒频率不停的闪烁,直到按下在线控制面板上的(即接通),闪光电路不在继续工作。若想改变灯闪烁的频率只要改变定时器的时间就能够达到改变要求。
三、星三角降压启动
利用西门子S7-200的PLC实现星三角接法的降压启动。
星三角降压启动的电路图与控制图

流程框架图如下

I/O分配表

梯形图程序

PLC接线图

程序调试及结果分析
把编写好的程序下载都西门子S7-200的PLC中进行调试,下载好后我们打开在线控制面板进行调试,看运行结果是否符合要求。首先把控制面板上的置位为按钮按下去,即接通,表示断路器QF合上。按下启动按钮(SB2)即接通此时电动机星形启动,和有输出,实验接线图中表示这两个的灯L1和L2都亮同时驱动时间计数器,当计时器计到10S时切换为三角型启动,此时无输出,有输出,则此时和有输出,电机三角星运行。接线面板上的L1和L3灯亮。按下在线面板上的后(接通)此时电动机停止运行。所以的输出点都无输出。
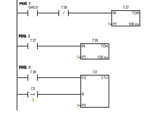
四、彩灯控制
利用PLC的到八个输出端控制八个彩灯,使其每隔一秒亮一个并循环。当接通后所有的灯都熄灭。当接通后又重新从开始循环。
I/O分配表

梯形图程序



PLC接线图

程序调试及结果分析
把编写好的程序下载都PLC中进行调试,下载好后我们打开在线控制面板进行调试,看运行结果是否符合要求。
PLC一上电后一直保持接通。所以t37进行延时计时,延时到后启动t38计时,t38计时到后t38常闭触点断开所以t37断开计时,t37常开触点恢复为常开所以t38也断开计时。此时t38的常闭触点恢复为常闭所以t37又重新计时,同时计数器C0开始计数一次。如此的反复计数。当计数为1时,接通。计数器计数为2时接通……如此下去当计数器计数到8时接通。当计数器计到9时计数器C0清零。当按下在线控制面板上的(即)接通,此时计数器,和~都清零,即没有一个灯亮。当按下在线控制面板上的(即接通)此时计数器开始重新计数,灯又从开始重新一个接一个的往下亮。
五、比较指令
对进出仓库的货物进行记录。仓库最多可放6000箱货物,货物多于1000箱灯L1亮,多于5000箱时灯L2亮。
I/O分配表

梯形图程序

PLC接线图

程序调试及结果分析
把程序下载到S7-200的PLC中进行调试。在下载的之前我们先把程序中的数字进行缩小处理,以便在实验中我们能够更好的更快的观看到实验结果。我们把L1的灯亮的时候设置为5。把L2灯亮我们设置为10。这样我们就能够更快的看到实验结果。
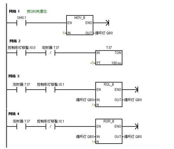
六、8个彩灯移位控制
用IO导线控制接在到上的八个彩灯循环移位,用t37定时,每0.5S移位一位,首次扫描时给到置初值,让和先有输出。用来控制彩灯位移的方向。
I/O分配表

梯形图编程

PLC接线图

程序调试及结果分析
把程序下载到西门子S7—200的PLC中进行调试,PLC一上电和就有输出,则和亮。当把在线面板上的(表示有输入)置位开关按下后定时器T37开始计时每0.5秒后彩灯以和作为基础向右每次移移位。当按下在线控制面板上的(表示有输人)使其置位时彩灯以同样的方式向左移动。
七、跳转指令
利用跳转指令控制两个灯L1和L2,分别接于和,切换开关位,两个灯的控制开关位和。手动时分别用两个灯的控制开关来控制。自动时,两个灯每隔一秒交替亮。
I/O分配表

梯形图编程

程序调试及结果分析
把编写好的程序下载到s7-200的PLC中进行调试。当为OF时,PLC运行手动程序按下在线控制面板上的置位按钮和即表示(和闭合)灯L1和L2亮,和有输出。当我们按下在线控制面板上的时,此时为ON,此时程序跳转到自动程序运行。两个灯每隔一秒循环亮。先L1亮一秒后L2亮。当在按下在线控制面板上的后即此时为OFF程序跳转到手动程序运行。
八、鼓风机和引风机的顺序启动控制


I/O分配表

梯形图编程

PLC接线图


PLC上电时的程序监控图,蓝色表示接通
程序调试及结果分析
的特点在扫描的第一个周期接通,以后不接通。当按下在线控制面板上的时即接通,此时接通输出,(即指示灯亮)引风机启动,同时定时器T37接通并开始计时,当定时器计数到50即(即指示灯亮)鼓风机启动。此时两台风机都运行。当按下在线控制面板上的时,即接通此时鼓风机停止运行,(即指示灯灭)同时定时器T38接通并开始计时,定时5s后引风机停止运行。(即指示灯灭)。
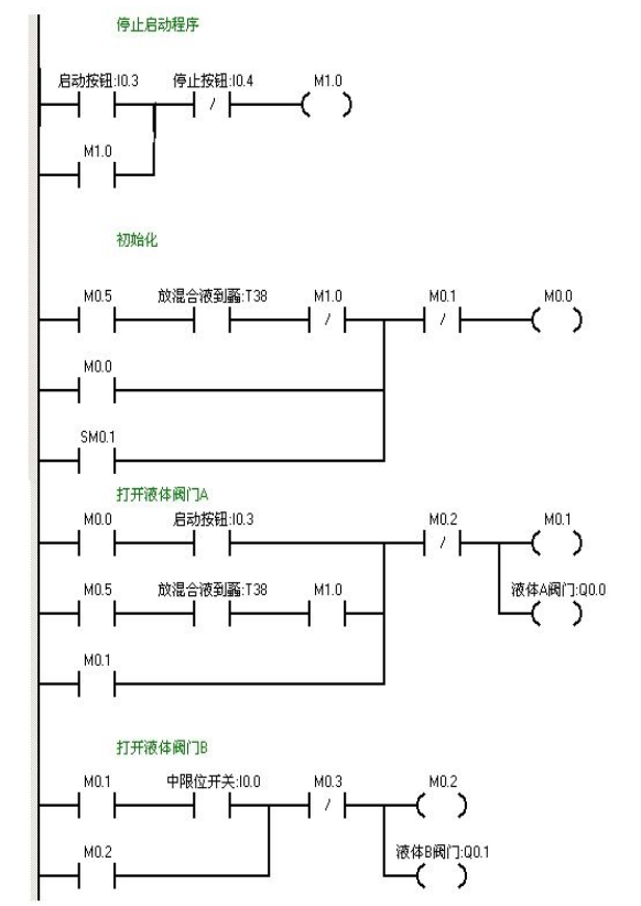
九、液体混合
用S7-200实现液体混合的自动控制。当按下启动按钮后,液体阀A打开,液体A流入搅拌机里面。当液位达到中限位时阀A关闭,同时打开液体阀B,液体B流入搅拌机里面。当液位达到上限位时,阀B关闭,此时启动电动机进行搅拌。搅拌一分钟后电动机停止同时阀门C打开,混合液体流出。当液位到达下限位时再过5S容器放空,关闭阀门C。同时打开阀门A,注入液体A。如此周期性的循环。若按下停止按钮后必须要等一个周期循环完后才停止。

I/O分配表


梯形图编程


PLC接线图

程序调试及结果分析
当按下在线控制面板上的即(闭合)阀A打开(即亮),当按下在线控制面板上(即中限位闭合)阀A关闭,阀B打开(即灭,亮)当按下在线控制面板上(即上限位闭合)此时阀B关闭,电动机启动开始进行搅拌,(即灭,亮)同时定时器T37开始定时一分钟,一分钟后搅拌机停止搅拌,阀C打开(即灭,亮)当液位到达下限位后阀C继续打开(即亮)同时定时器T38开始定时。5s后阀C关闭。阀A打开,(即灭,亮),进入下一个循环周期。按下在线控制面板上的(即表示停止的闭合)此时系统不会立即停止,而是当运行完一个周期后才停止。
相关书籍

书名:PLC编程及应用第5版
ISBN:978-7-111-62675-6
本书特色:
★畅销书作者、著名PLC专家重庆大学廖常初教授作品。
★本书是普通高等教育“十一五”规划教材。根据新版编程软件和新的技术资料,作了全面的修订。
•编程软件STEP7-Micro/+SP9(包括升级包SP9)
•S7-200的指令库STEP7-Micro/WINV32InstructionLibrary
•精彩系列触摸屏的组态软件WinCCflexibleSMARTV3+Upd3
★中国书刊发行业协会年度全行业优秀品种,西门子公司重点推荐图书。中华工控网和中国工控网联袂推荐。

102页焊接工装设计实例PPt,拿走
令世界为之惊叹的“中国制造”竟然离不开它?
78页常用电气元件大全!建议人手一份!
一文搞懂14项形位公差,破解机械的密码就是它了
液压系统和阀的动画|液压原理一目了然